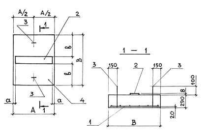
ОП 9 опорная подушка

Чертеж изделия:
Характеристики изделия:
ПараметрЗначение
длина1150 мм
ширина1350 мм
высота290 мм
масса1130 кг
нормативный документСерия 3.006.1-8

ОП 9   Опорные подушки  под подвижные опоры трубопроводов Серия 3.006.1-8.